Манометр
Манометр (от греч. manós — редкий, неплотный и ...метр), прибор для измерений давления жидкостей и газов. Различают манометры для измерений абсолютного давления, отсчитываемого от нуля (полного вакуума); манометр для измерений избыточного давления, то есть разности между абсолютным и атмосферным давлением, когда абсолютное давление больше атмосферного; дифманометры для измерений разности двух давлений, каждое из которых, как правило, отличается от атмосферного. Для измерений давления, соответствующего атмосферному, применяют барометры, для измерений давления разреженных газов — вакуумметры (главным образом в вакуумной технике).
При измерениях давления пользуются манометрами, у которых шкалы градуированы в различных единицах (см. Давление).
Основа измерительной системы манометров — чувствительный элемент, являющийся первичным преобразователем давления. В зависимости от принципа действия и конструкции чувствительного элемента различают манометры жидкостные, поршневые, деформационные (пружинные). Кроме того, находят применение приборы, действие которых основано на измерении изменений физических свойств различных веществ под действием давления.
Кроме манометров с непосредственным отсчётом показаний или их регистрацией, широко используются так называемые бесшкальные манометры с унифицированными пневматическими или электрическими выходными сигналами, которые поступают в системы контроля, автоматического регулирования и управления различными технологическими процессами. Области применения манометров различных типов показаны на рис. 1.
В жидкостных манометрах чувствительным элементом является столб жидкости, уравновешивающий измеряемое давление. Идея использовать жидкость для измерения давления принадлежит итальянскому учёному Э. Торричелли (1640). Первые ртутные манометры были сделаны итальянским механиком В. Вивиани (1642) и французским учёным Б. Паскалем (1646). Конструктивное исполнение жидкостных манометров отличается большим разнообразием. Основные разновидности жидкостных манометов: U-oбразные (двухтрубные), чашечные (однотрубные) и двухчашечные. Современные жидкостные манометры имеют пределы измерений от 0,1 н/м2 до 0,25 Мн/м2 (~ от 0,01 мм вод. cm. до 1900 мм pm. cm.) и находят применение главным образом для измерений с высокой точностью в лабораторных условиях. Жидкостные манометры, служащие для измерения малых избыточных давлений и разрежений менее 5 кн/м2 (37,5 мм pm. ст.), называются микроманометрами. При малых пределах измерений жидкостные манометры заполняются лёгкими жидкостями (вода, спирт, толуол, силиконовые масла), а при увеличении пределов измерений — ртутью. При измерении давления чашечным микроманометром (рис. 2) заполняющая сосуд жидкость вытесняется в трубку, изменение уровня жидкости сравнивают со шкалой, отградуированной в единицах давления. Пределы измерений прибора не превышают 2 кн/м2 (~200 мм вод. ст.) при наибольшем угле наклона. Для точных измерений и поверки микроманометров др. типов применяют двухчашечные микроманометры компенсационного типа, в которых один из сосудов (чашка) жестко закреплен, а второй сосуд с целью создания необходимого для уравновешивания давления столба жидкости перемещается в вертикальном направлении. Перемещение, определяемое при помощи точной шкалы с нониусом или по концевым мерам длины, непосредственно характеризует измеряемое давление. Компенсационными микроманометрами можно измерять давления до 5 кн/м2 (~500 мм вод. ст.), при этом погрешность не превышает (2—5)×10-3 н/м2, или (2—5)×10-2 мм вод. cm.
Верхний предел измерения жидкостных манометров можно повысить, увеличив высоту столба жидкости и выбрав жидкость с большей плотностью. Однако даже при заполнении манометра ртутью его верхний предел измерения редко превышает 0,25 Мн/м2 (~1900 мм рт. ст.), например в чашечных манометрах, в которых широкий сосуд сообщен с вертикальной трубкой. Жидкостные манометры для измерений с высокой точностью оснащают электрическими или оптическими отсчётными устройствами, а их конструктивное исполнение позволяет устранить различные источники погрешностей (влияние температуры, воздействие вибраций, капиллярные силы и т. д.). Высокую точность обеспечивает двухчашечный ртутный манометр абсолютного давления с так называемым ёмкостным отсчётом (рис. 3), который применяется для определения температуры в эталонном газовом термометре (Всесоюзный научно-исследовательский институт метрологии имени Д. И. Менделеева). Пределы измерений манометрами составляют (0—0,13) Мн/м2 (0—1000 мм pm. ст.).
Для улучшения эксплуатационных характеристик (в основном точности показаний) в жидкостных манометрах применяют следящие системы, которые позволяют автоматически определять высоту столба жидкости.
В поршневых манометрах чувствительным элементом является поршень или другое тело, с помощью которого давление уравновешивается грузом или каким-либо силоизмерительным устройством. Распространение получил манометр с так называемым неуплотнённым поршнем, в котором поршень притёрт к цилиндру с небольшим зазором и перемещается в нём в осевом направлении. Впервые подобный прибор был создан в 1833 русскими учёными Е. И. Парротом и Э. Х. Ленцем; широкое применение поршневые манометры нашли во второй половине 19 века благодаря работам Е. Рухгольца (Германия) и А. Амага (Франция), которые независимо друг от друга предложили «неуплотнённый» поршень. Основное преимущество поршневых манометров перед жидкостными заключается в возможности измерения ими больших давлений при сохранении высокой точности. Поршневой манометр с относительно небольшими габаритами (высота ~0,5 м) превосходит по пределам измерений и точности 300-метровый ртутный манометр, конструкция которого была разработана французским учёным Л. Кальете (1891). Манометр был смонтирован на Эйфелевой башне в Париже. Верхний предел измерения поршневых манометров составляет около 3,5 Гн/м2 (3,5×108 мм вод. ст.). При этом высота измерительной установки не превышает 2,5 м. Для измерения такого давления ртутным манометром потребовалось бы довести его высоту до 26,5 км.
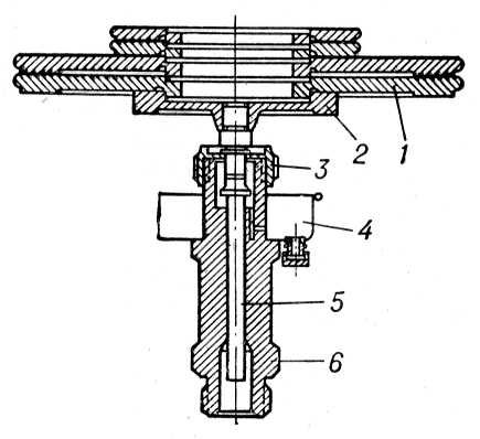
Наиболее распространены грузопоршневые манометры с простым неуплотнённым поршнем (рис. 4). Пространство под поршнем заполнено маслом, которое под давлением поступает в зазор между поршнем и цилиндром, что обеспечивает смазку трущихся поверхностей. Вращение поршня относительно цилиндра предотвращает появление контактного трения. Давление определяется весом грузов, уравновешивающих его, и площадью сечения поршня. Изменяя вес грузов и площадь сечения поршня, можно в широком диапазоне менять пределы измерений, которые для манометров данного типа составляют 0,04—10 Мн/м2 (0,4—100 кгс/см2). При этом погрешности наиболее точных эталонных манометров не более 0,002—0,005 %. При дальнейшем повышении пределов измерений площадь поршня становится столь малой, что для грузов необходимо конструировать спец. устройства (опорные штанги, рычажные устройства). Например, для уменьшения веса грузов в манометрах системы М. К. Жоховского (СССР) уравновешивающее усилие создаётся при помощи гидравлического мультипликатора. В этом случае даже при измерении высоких давлений 2,5 Гн/м2 (2,5×104 кгс/см2) измерительная установка предельно компактна и не требует наложения большого числа грузов.
Поршневые манометры спец. конструкций применяются также при измерении небольших избыточных давлений, разрежений, абсолютного и атмосферного давлений. Как правило, поршневые системы таких манометров предварительно уравновешиваются специальным устройством, что позволяет понизить нижний предел измерений практически до нуля. Поршень может быть уравновешен, например, пружинным механизмом. Вращение поршня осуществляется от электродвигателя. При создании разрежения в пространстве над верхней частью поршня избыток атмосферного давления уравновешивают грузы, накладываемые на его нижнюю часть.
Кроме цилиндрических поршней, применяют сферические и конические поршни. В так называемых колокольных манометрах роль поршня выполняет колокол, а в манометрах типа «кольцевых весов» — плоская перегородка внутри полого кольца.
Поршневые манометры применяют для градуировки и поверки манометров других типов, при точных измерениях и контроле давления с выходом показаний на цифровой счётчик или с передачей их на расстояние.
В деформационных манометрах чувствительным элементом является упругая оболочка, которая воспринимает измеряемое давление. Деформация этой оболочки является мерой вызвавшего её давления. Деформационные манометры в зависимости от конструкции чувствительного элемента делятся на трубчатые, мембранные и сильфонные. Принцип определения давления по упругой деформации тонкой оболочки был предложен в 1846 немецким учёным Р. Шинцем, а частный случай этого метода — определение давления по деформации полой трубчатой пружины — в 1848 французским учёным Э. Бурдоном, по имени которого трубчатая пружина часто называется трубкой Бурдона. Пределы измерений деформационных манометров охватывают широкий диапазон давлений — от 10 н/м2 до 1000 Мн/м2 (1—108 мм вод. ст.).
Простота принципа действия, компактность конструкции, удобство в эксплуатации обусловили применение деформационных манометров при промышленных измерениях. Простейший трубчатый манометр (рис. 5) имеет полую, изогнутую по дуге трубку, один конец которой присоединён к объёму, где измеряется давление, второй, запаянный конец — к рычагу передаточного механизма. При изменении давления трубка деформируется, перемещение её конца через передаточный механизм сообщается стрелке, которая показывает давление по шкале. Наряду с трубчатой пружиной в манометрах часто применяют мембрану или сильфон. Кроме механического преобразования деформации чувствительного элемента в показания манометра, применяются также электрические или оптические методы преобразования, в том числе с передачей результатов измерений на расстояние.
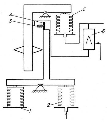
В системах автоматического регулирования и контроля технологических процессов применяют деформационные манометры с силовой компенсацией (по методу измерений). В этом случае манометр состоит из измерительного блока и унифицированного электрического или пневматического силового преобразователя. Измеряемое давление преобразуется чувствительным элементом измерительного блока в усилие, которое уравновешивается силой, развиваемой механизмом обратной связи, а не деформацией чувствительного элемента. На выходе преобразователя механизма создаётся стандартный электрический или пневматический сигнал, пропорциональный измеряемому давлению. Данная система позволяет применять один и тот же преобразователь в манометрах для измерения абсолютного, избыточного давления и разрежения, разности давлений, а также других теплоэнергетических параметров (температуры, уровня, плотности, расхода). При этом возможно изменение пределов измерений в широком диапазоне за счёт изменения соотношений плеч рычагов преобразователя и площадей сильфонов. Измерительный блок манометра абсолютного давления состоит из двух сильфонов (рис. 6), связанных с Т-образным рычагом преобразователя. В одном из сильфонов создано разрежение, второй сообщен с объёмом, в котором измеряется давление. Под действием давления заслонка Т-образного рычага прижимается к соплу, что приводит к увеличению давления в сильфоне обратной связи и появлению уравновешивающего усилия. Преобразователь питается сжатым воздухом от постороннего источника. Выходное давление при помощи пневмоусилителя передаётся на аппаратуру, фиксирующую результаты измерений.
При измерении очень высоких давлений (свыше 2,5 Мн/м2) или давлений, близких к нулю (менее 10 н/м2), применение манометров указанных выше типов связано с большими трудностями или просто невозможно. В этих случаях нашли применение манометры, принцип действия которых основан на измерении какого-либо физического параметра, связанного с давлением определенной зависимостью. При измерении малых абсолютных давлений применяют ионизационные, тепловые, вязкостные, радиометрические манометры (см. Вакуумметрия). При измерении высоких давлений широко используют, например, манганиновые манометры, в которых под действием давления изменяется электрическое сопротивление тонкой манганиновой проволоки. Находят применение также манометры, действие которых основано на магнитострикционном эффекте (см. Магнитострикция), скорости распространения звука в среде и др. Высокой точностью отличаются манометры, принцип действия которых основан на зависимости температуры плавления ртути от давления. Переход ртути из твёрдого состояния в жидкое сопровождается скачкообразным изменением объёма, что позволяет надёжно фиксировать соответствующие моменту плавления температуру и давление и обеспечивает хорошую воспроизводимость результатов. Измерительная установка с таким манометром позволяет определять давления до 4 Гн/м2 (~4×102 мм вод. ст.) с погрешностью, не превышающей 1 %, и используется в качестве эталона сверхвысокого давления (до 4 Гн/м2) при поверке и градуировке манометров.
Дальнейшее совершенствование манометров предполагает повышение их точности, расширение пределов измерений, обеспечение более высокой надёжности и долговечности, удобства эксплуатации. Повышению точности манометров способствует использование таких материалов, как дисперсионно-твердеющие сплавы, кварц (например, для изготовления чувствительных элементов деформационных манометров), применение упругих опор, оптических и электрических методов снятия показаний и регистрации их. При автоматизации измерений находят применение различные средства, позволяющие передавать результаты измерений на устройства с цифровым отсчётом, записывающие и печатающие устройства, которые могут находиться на значительных расстояниях от мест измерений (например, передача результатов измерения атмосферного давления на Марсе и Венере при облёте их искусственными спутниками), и так далее.
Лит.: Жоховский М. К., Техника измерения давления и разрежения, 2 изд., М., 1952; его же, Теория и расчет приборов с неуплотненным поршнем, 2 изд., М., 1966; Андрюхина О. Б., Граменицкий В. Н., Образцовые грузопоршневые приборы для измерения давления, силы и массы. [Обзор], М., 1969: Хансуваров К. И., Точные приборы для измерения абсолютного давления, М., 1971.
К. И. Хансуваров.

Рис. 3. Схема манометра абсолютного давления с ёмкостным отсчётом показаний: 1 — сосуды; 2 — металлические пластины; 3 — ртуть; 4 — стеклянные соединительные трубки; 5 — отсчётный микроскоп; 6 — шкала.

Рис. 2. Жидкостный чашечный микроманометр с наклонной трубкой типа ММН.

Рис. 4. Грузопоршневой манометр МП-60 с простым неуплотнённым поршнем: 1 — грузы; 2 — грузоприёмная тарелка; 3 — ограничитель; 4 — воронка; 5 — поршень; 6 — цилиндр.

Рис. 6. Принципиальная схема бесшкального манометра абсолютного давления типа МАС-П1: 1 — сравнительный сильфон; 2 — измерительный сильфон; 3 — сопло; 4 — заслонка; 5 — сильфон обратной связи; 6 — пневмоусилитель.

Рис. 5. Трубчатый манометр ММ-40: 1 — трубка; 2 — рычаг передаточного механизма; 3 — передаточный механизм; 4 — стрелка.

Рис. 1. Области применения манометров различных типов.