Селективная очистка
СЕЛЕКТИВНАЯ ОЧИСТКА нефтепродуктов, осуществляется путем экстракции р-рителями вредных примесей из нефтяных фракций для улучшения их физ.-хим. и эксплуа-тац. характеристик; один из главных техвол. процессов произ-ва смазочных масел из нефтяного сырья. Селективная очистка основана на способности полярных р-рителей избирательно (селективно) растворять полярные или поляризуемые компоненты сырья-полициклич. ароматич. углеводороды и высокомол. смолисто-асфальтеновые в-ва.
Нефтяное сырье: масляные вакуум-дистилляты и деас-фальтизаты-гудроны, прошедшие деасфальтизацию жидким пропаном; продукты: целевой-рафинат (содержит нафтено-парафиновые и маловязкие полициклич. ароматич. углеводороды), побочный-экстракт (содержит высоковязкие полициклич. ароматич. углеводороды и смолистые в-ва).
Осн. пром. р-рители: фенол, фурфурол и N-метил-2-пир-ролидон (достоинство последнего - относит. экологич. чистота). При селективной очистке фенолом или М-метил-2-пирролидоном в зону экстракции иногда вводят т. наз. антирастворитель (обычно вода), снижающий избыточную растворяющую способность р-рителя и повышающий четкость (селективность) разделения полезных компонентов сырья и вредных примесей.
Типовая пром. установка селективной очистки включает секции экстракции и регенерации р-рителя соотв. из рафината и экстракта. Экстракцию проводят в противоточных (за счет разности плотностей сырья и р-рителя) насадочных или ситчатых экстракц. колоннах (см. Экстракция жидкостная) либо в напорных центробежных экстракторах с горизонтальной осью вращения. Протекание селективной очистки определяется, наряду с хим. составом сырья и природой р-рителя, также соотношением объемов, или кратностью, р-ритель: сырье (S), т-рой экстракции (Т, °С), подачей антирастворителя. Зависимость выхода рафината (R, % по объему) от S м. б. выражена эмпирич. ур-нием:
lg(100 - R) = (a + bT)lgS + cT+ d,
где a, b, c, d- константы, находимые экспериментально.
Параметр S-осн. фактор, обусловливающий выход и требуемое качество рафината. В зависимости от него S может изменяться в широких пределах (от 1,5:1 до 3,5:1). Селективность процесса в значит. степени определяется температурным режимом: как правило, Т на 5-15°С ниже т-ры полного смешения равных объемов р-рителя и сырья, или критич. т-ры растворения (КТР). Для создания внутр. циркуляции потоков в экстракторе и повышения четкости разделения по высоте колонны создается (вследствие разности т-р подаваемых в аппарат р-рителя и сырья, а также рециркуляцией части охлажденного экстракта) и поддер-живается т. наз. температурный градиент экстракции: т-ра в рафинатной зоне (верх колонны) на 5-30 °С выше т-ры в зоне экстракции (низ колонны). Объем антирастворителя обычно составляет 3-8% от объема р-рителя; при этом чем ниже КТР, тем больше воды целесообразно подавать в экстрактор.
Перед регенерацией р-рителя рафинат и экстракт нагревают в трубчатых печах. Регенерацию осуществляют отгонкой р-рителя (при атм. или повышенном давлении, а также под вакуумом) из рафината, как правило, в 2 ступени, из экстракта в 3-6 ступеней; последняя ступень отгонки - отпарка либо отдувка инертным газом (на установках очистки сырья N-метил-2-пирролидо-ном).
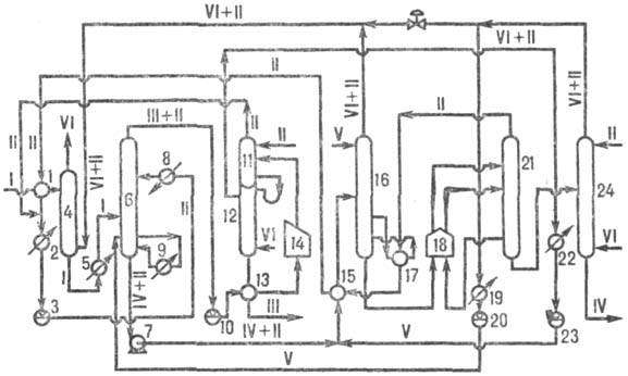
На установках разл. типов предусмотрены вспомогат. операции, обусловленные особенностями процесса и р-рителя. Так, на установках фенольной очистки (см. рис.) применяют предварит. абсорбцию горячим сырьем р-рителя из смеси паров его и воды; на установках фурфурольной очистки предварительно деаэрируют сырье (вследствие легкой окисляемости р-рителя) и защелачивают фурфурол (для нейтрализации продуктов окисления). На совр. укрупненных установках реализована двух- или трехпо-точная схема экстракции, что позволяет перерабатывать одновременно неск. разных видов сырья для получения, напр., дистиллятных и остаточных смазочных масел.

Установка селективной очистки масляного сырья фенолом: 1, 2, 5, 8, 9, 13, 15, 17, 19, 22-теплообменники; 3-емкость для фенола; 4-абсорбер; 6-экстрактор; 7-насос для откачки экстракта; 10-емкость для рафината; 11, 12 и 16, 21, 2.4-колонны для регенерации фенола соотв. из рафината и экстракта; 14, 18-трубчатые печи; 20, 23-емкости для фенольной воды; I-сырье; II-фенол; III-рафинат; IV-экстракт; V-фенольная вода; VI-водяной пар.
Средние расходные показатели установок селективной очистки (на 1 т сырья): р-ритель-от 0,3-1,0 (фенол) до 3,5 кг (фурфурол); топливо -40-70 кг; электроэнергия-5-15 кВт·ч; вода-10-25 м3. При применении N-метил-2-пирролидона расход энергоносителей ниже: топливо-15-26 кг; электроэнергия - 4,3-5,6 кВт·ч; вода-1,5-1,7 м3. Мощность совр. установок по сырью достигает 600-650 тыс. т/год и более.
Рафинаты селективной очистки направляют на депарафинизацию с целью послед. получения масел; экстракты используют как сырье для произ-ва битумов, техн. углерода, пластификаторов СК и в качестве компонентов котельных топлив.
Селективную очистку (р-ритель-смесь фенола и крезола) применяют иногда в сочетании с деасфальтизацией (р-ритель - пропан) в т. наз. дуосол-процессе, предназначенном для очистки гудронов. После проведения селективной очистки масляное сырье наиб. часто подвергают доочистке с помощью отбеливающих земель (см. Контактная очистка).
Лит.: Справочник нефтепереработчика, под ред. Г. А. Ластовкина, Е. Д. Рад-ченко, М.Г. Рудина, Л., 1986, с. 207, 211-223; Школьников В.М., Колесник И.О., Совершенствование процессов селективной очистки и деасфаль-тизации масляною сырья на основе применения новых растворителей, М., 1986.
И. О. Колесник.