Перегонка нефти
Перегонка нефти, разделение нефти на составные части (фракции) по их температурам кипения в целях получения товарных нефтепродуктов или их компонентов. Перегонка нефти— начальный процесс переработки нефти на нефтеперерабатывающих заводах, основанный на том, что при нагреве нефти образуется паровая фаза, отличающаяся по составу от жидкости (см. Дистилляция). Фракции, получаемые в результате перегонки нефти, обычно представляют собой смеси углеводородов. С помощью методов многократной перегонки нефтяных фракций удаётся выделить некоторые индивидуальные углеводороды. Перегонка нефти осуществляется методами однократного испарения (равновесная дистилляция) или постепенного испарения (простая перегонка, или фракционная дистилляция); с ректификацией и без неё; в присутствии перегретого водяного пара —испаряющего агента; при атмосферном давлении и под вакуумом. При равновесной дистилляции разделение нефти на фракции происходит менее четко по сравнению с простой перегонкой. Однако в первом случае при одной и той же температуре нагрева в парообразное состояние переходит большая часть нефти. В лабораторной практике в основном применяется простая перегонка нефти с ректификацией паровой фазы на установках периодического действия. В промышленности используется перегонка нефти с однократным испарением в сочетании с ректификацией паровой и жидкой фаз. Такое сочетание позволяет проводить перегонку нефти на установках непрерывного действия и добиваться высокой чёткости разделения нефти на фракции, экономного расходования топлива на её нагрев. Применение водяного пара приводит к снижению температурного режима, увеличению отбора нефтяных фракций и повышению концентрации высококипящих компонентов в остатке. На промышленных установках перегонка нефти вначале проводится при атмосферном давлении, а затем под вакуумом. При атмосферной перегонке нефть нагревается не выше 370 °С, так как при более высокой температуре начинается расщепление углеводородов — крекинг, а это нежелательно из-за того, что образующиеся непредельные углеводороды резко снижают качество и выход целевых продуктов. В результате атмосферной перегонки нефти отгоняются фракции, выкипающие примерно от 30 до 350—360 °С, и в остатке остаётся мазут. Из нефтяных фракций, выкипающих до 360 °С, получаются различные виды топлив (бензины, топлива для реактивных и дизельных двигателей), сырьё для нефтехимического синтеза (бензол, этилбензол, ксилолы, этилен, пропилен, бутадиен), растворители и др. Дальнейшая перегонка мазута проводится под вакуумом (остаточное давление 5,3—8 кн/м2, или 40—60 мм рт. ст.), чтобы свести к минимуму крекинг углеводородов. В СССР на ряде нефтеперерабатывающих заводов производительность установок атмосферно-вакуумной перегонки нефти доведена до 8 млн. т нефти в год. История, сведения о перегонке нефти см. в ст. Нефть.
Лит.: Обрядчиков С. Н., Принципы перегонки нефти, М.— Л., 1940; Трегубов А. М., Теория перегонки и ректификации, 3 изд., Баку, 1946; Технология переработки нефти и газа, ч. 1, М., 1972.
А. Г. Сарданашвили.

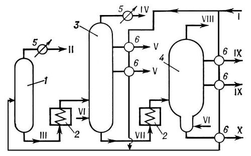
Принципиальная технологическая схема установки для атмосферно-вакуумной перегонки нефти. Аппараты: 1, 3 — атмосферные ректификационные колонны; 2 — печи для нагрева нефти и мазута; 4 — вакуумная ректификационная колонна; 5 — конденсаторы-холодильники; 6 — теплообменники. Линии: I — нефть; II — лёгкий бензин; III — отбензиненная нефть; IV — тяжёлый бензин; V — керосин и газойль; VI — водяной пар; VII — мазут; VIII — газы разложения и водяной пар; IX — масляные фракции; Х — гудрон.